

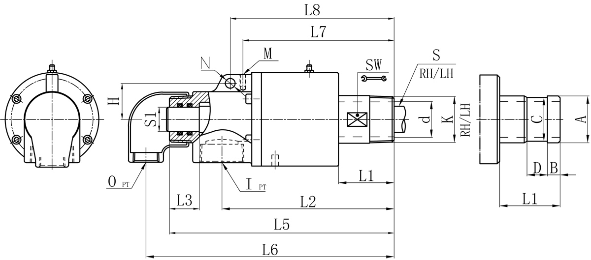
| Model | K | I | O | S1 | d | L1 | L2 | L3 | L5 | L6 | L7 | L8 | M | N | H | SW | ·¨À¼Ê½±í¹Ü³ß´ç¶ÔÕÕ±í | |||
| A | B | C | D | |||||||||||||||||
| 20A | R3/4" | Rc3/4" | Rc1/2" | 12 | 17 | 42 | 132 | 27 | 170 | 184 | 121 | / | M6 | / | / | 26 | 26 | 11 | 24 | 16 |
| 25A | R1" | Rc3/4" | Rc1/2" | 16 | 21 | 42 | 138 | 29 | 180 | 195 | 124 | / | M6 | / | / | 32 | 34 | 12 | 32 | 18 |
| 32A | R1-1/4" | Rc1-1/4" | Rc1/2" | 20 | 30 | 50 | 160 | 34 | 213 | 227 | 141 | / | M8 | / | / | 41 | 40 | 13 | 38 | 20 |
| 40A | R1-1/2" | Rc1-1/2" | Rc3/4" | 25 | 36 | 57 | 176 | 37 | 233 | 252 | 155 | 168 | M6 | 10 | 37 | 46 | 47.8 | 13 | 45 | 20 |
| 50A | R2" | Rc1-1/2" | Rc1" | 32 | 46 | 70 | 196 | 34 | 263 | 287 | 175 | 189 | M8 | 10 | 44 | 57 | 60 | 16 | 57 | 24 |
ÈçÊô¹æ¸ñÆ·±í£¬±¾¹«Ë¾¿É¹²Í¬ÒªÇóÔì×÷¡£
¹æ¸ñ³ß´çÈçÓÐÅú¸Ä£¬Ë¡²»ÁíÐÐ֪ͨ¡£
¹ØÓÚ×ðÁú¼¯ÍŹÙÍø
×ðÁú¼¯ÍŹÙÍø¼ò½é ÆóÒµÎÄ»¯ ·¢Õ¹¹ý³Ì ¼¼Êõ¸Ä¸ï ³ö²úÖÊÁ¿ ÆóÒµÈÙÓþ ÊÓÆµÖÐÐIJúÆ·ÖÐÐÄ
Ðýת½ÓÍ· ½ðÊôÈí¹Ü ʯīÅä¼þÐÂÎÅÖÐÐÄ
¹«Ë¾ÐÂÎÅ ÐÐÒµÐÂÎÅ Õ¹»áÐÅÏ¢ ¼¼ÊõÎÄÕ¼¼ÊõÖ§³Ö
²úƷĿ¼ ×°ÖÃ×ÊÁÏÈËÁ¦×ÊÔ´
Åàѵ»úÔì ·¢Õ¹Æ½Ì¨ н³ê¸£Àû ÕÐÆ¸ÐÅÏ¢¹Ø×¢ÎÒÃÇ

ÁªÏµ×ðÁú¼¯ÍŹÙÍø
È«¹úͳһ·þÎñÈÈÏßCopyright ?×ðÁú¼¯ÍŹÙÍø °æÈ¨ËùÓÐ ÃöICP±¸05026600ºÅ Öлú³ß¶È»¯×êÑÐÔº ÍøÕ¾½¨É裺¿ÆÎ°ÍøÂç